Здравствуйте, гость ( Вход | Регистрация )
27.10.2014, 19:34
Сообщение
#1
|
|
|
Авторитет ![]() ![]() ![]() ![]() ![]() Группа: Пользователи Сообщений: 999 Регистрация: 8.1.2014 Из: Харьков Авто:Nexia Пол: |
Доброго времени суток! Опять я к форумчанам со своими проблемами, не пинайте сильно! Вылезла проблема с зарядкой, капец какой-то... Ситуация такая. Выхожу утром, запускаю тачку, заряд в норме, 14,4 вольта, контрольная лампа не горит. По мере прогрева движка заряд падает, где-то до 12.9 вольта. Происходит это за 2 часа где-то. И лампа начинает еле заметно тлеть. Если ездить 20 минут, упадет до 14 вольт, час ездить, до 13.5 ну и т.п. Да еще и при включении задней передачи в любом случае начинает тлеть лампа заряда, хотя напряжение в этот момент не падает. Задняя крышка гены ощутимо греется. Какие мысли по этому поводу?
|
|
|
|
|
|
![]() |
14.11.2014, 18:30
Сообщение
#2
|
|
![]() Авторитет ![]() ![]() ![]() ![]() ![]() Группа: Неактивированные Сообщений: 849 Регистрация: 4.1.2014 Из: Гребенка Полтавской Авто:Nexia Пол: |
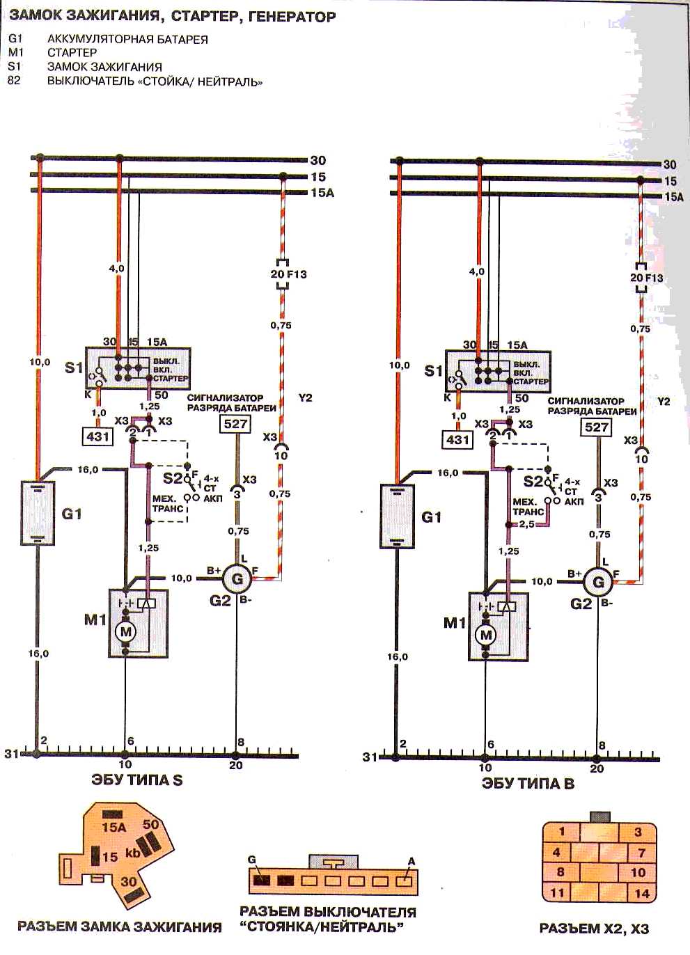
проверь разьем х3. ошибся сразу с картинкой.
Сообщение отредактировал Тур - 14.11.2014, 18:33 -------------------- Делай что должен , и будь что будет .
|
|
|
|
|
|
Joda странный заряд аккумулятора 27.10.2014, 19:34
WILL делать диагностику генератора... 27.10.2014, 20:25
Jurek Тільки що дзвонив до знайомого, в котрого свій се... 27.10.2014, 21:00
traffic Задний ход-то тогда при чём?
Думаю что какие-то тр... 28.10.2014, 10:51
Joda те же мысли... В субботу буду смотреть в сторону с... 28.10.2014, 13:49
Joda трепанировал я своего геннадия:). Заменил реле зар... 1.11.2014, 17:40
traffic Это уже на мост похоже... 1.11.2014, 19:15
Joda народ, продайте мост! 1.11.2014, 20:00
Dissa А где мерял, в бортовой сети или на самих клеммах ... 2.11.2014, 0:22
Joda у меня бортовик стоит, он показывает напругу. 2.11.2014, 9:00
Dissa Цитата(Joda @ 2.11.2014, 10:00) у меня бо... 2.11.2014, 19:28
Joda это было проделано в первую очередь. Бортовик не в... 2.11.2014, 22:11
Anatoliy Цитата(Joda @ 27.10.2014, 19:34) ...запус... 3.11.2014, 19:39
Dissa Я говорил в 11 посте кинуть для проверки толстый м... 3.11.2014, 20:12
Joda Массу дополнительную кинул, не помогло. Поставил д... 9.11.2014, 12:11
Dissa Какой поставил АКБ, на сколько А/Ч? Марка гены (по... 9.11.2014, 14:58
Joda АКБ 65 Ач. Лампу не менял, стоит стандартная, хотя... 9.11.2014, 15:45
Dissa Уже при 1500об гена выдает всю мощность. Рекоменду... 9.11.2014, 17:13
Joda Да уже все перепроверил и перечистил, засада блин... 9.11.2014, 17:26
Dissa Цитата(Joda @ 9.11.2014, 17:26) Насчет ди... 9.11.2014, 17:36
Joda яж говорю, я его выпаял. Может, по-этому зарядка м... 9.11.2014, 18:21
traffic Насколько я понял это (диод) сделано чтобы сразу 2... 9.11.2014, 20:30
Dissa Цитата(traffic @ 9.11.2014, 20:30) Наскол... 9.11.2014, 20:36
Joda возможности нет, т.к. потом генератор не смогу обм... 9.11.2014, 20:59
traffic Цитата(Joda @ 9.11.2014, 20:59) возможнос... 10.11.2014, 11:28
Joda хорошо, не проскальзывает. С продавцом списались -... 10.11.2014, 12:26
Dissa При проверке не забыл нажать на концевик капота, ч... 10.11.2014, 14:18
Joda Не забыл. У меня его нету:) 10.11.2014, 15:30
traffic Да всё что хочешь может быть.
Начиная от мафона и ... 10.11.2014, 17:14
Joda Прислали новый ген. Поставил. Дулю, зарядки хрен... 13.11.2014, 17:07
maxmyd Цитата(Joda @ 13.11.2014, 17:07) Прислали... 14.11.2014, 9:37
Anatoliy Цитата(Joda @ 13.11.2014, 17:07) Прислали... 14.11.2014, 18:17
garant а если просто с генератора кинуть провод на + акб?... 13.11.2014, 20:09
maxmyd Цитата(garant @ 13.11.2014, 20:09) а если... 14.11.2014, 9:50
garant 96252547
вот это номер нашего генератора? так вот ... 14.11.2014, 17:54
Joda короче знаю я, почему такие чудеса с зарядкой прои... 14.11.2014, 18:22
maxmyd Цитата(Joda @ 14.11.2014, 18:22) короче з... 14.11.2014, 18:24
Dissa Х3 справа от аккумулятора квадратный разьем, красн... 14.11.2014, 18:46
Joda Разгрузил свет, как Dissa делал и кинул через реле... 15.11.2014, 12:48
Dissa В какой точке именно мерял? Предохранители света в... 15.11.2014, 13:21
Joda корректоров нету. Щас все нормуль вроде, просто то... 15.11.2014, 17:25
Dissa Цитата(Joda @ 15.11.2014, 17:25) корректо... 15.11.2014, 21:11
Joda Ну почему не выдержат? На дальнем, как показывает ... 15.11.2014, 22:10
Dissa Я только рекомендую как нужно и правильно, что бы ... 15.11.2014, 22:45
traffic Если н150 - там и так дальний с ближним вместе (пр... 15.11.2014, 23:20
Joda Докладываю! Нашел скрутку под ногами водителя,... 18.11.2014, 14:58
garant 13,5- мало. 13,8-14,3-стандарт. 18.11.2014, 16:45
Dissa Так это он всю нагрузку включил. Обогрев заднего с... 18.11.2014, 16:57
traffic А я надеюсь, что силу взял с аккума через предохра... 18.11.2014, 21:00
Dissa Цитата(traffic @ 18.11.2014, 21:00) А я н... 18.11.2014, 21:24
Joda камрады, естессно, прямо с АКБвзял, через 2 предох... 25.11.2014, 22:01
traffic RE: странный заряд аккумулятора 25.11.2014, 23:11
Joda подниму тему. Седня полез менять рейку, и тут опят... 11.6.2015, 10:35
Dissa Цитата(Joda @ 11.6.2015, 11:35) и тут опя... 12.6.2015, 6:59
traffic Если аккум потёк при таких напряжениях, то в нём с... 11.6.2015, 22:24
Joda Аккум новый, гена проверенный... 12.6.2015, 6:07
Actiwex Цитата(Joda @ 27.10.2014, 20:34) Доброго ... 22.11.2015, 23:46
Joda может... Я себе всю проводку заменил, абсолютно вс... 23.11.2015, 7:24
Actiwex Цитата(Joda @ 23.11.2015, 8:24) может... ... 23.11.2015, 9:58
Actiwex Цитата(Actiwex @ 23.11.2015, 10:58) Спаси... 24.11.2015, 8:08
traffic Не знаю - у мене зарядка в нормі. І нічого не тліє... 23.11.2015, 22:23
Actiwex Цитата(traffic @ 23.11.2015, 23:23) Не зн... 24.11.2015, 11:09
Dissa На коробке передач.
Где коробка находится знаешь я... 24.11.2015, 11:31
Actiwex Цитата(Dissa @ 24015, 12:31) На коробке п... 2.12.2015, 19:47
traffic Цитата(Actiwex @ 2.12.2015, 19:47) Отключ... 2.12.2015, 20:21
Шусман Дело такое , сейчас зима . езжу мало . Поэтому над... 8.1.2016, 18:12
Anatoliy Цитата(Шусман @ 8.1.2016, 18:12) ...На мо... 9.1.2016, 10:37
Dissa Цитата(Anatoliy @ 9.1.2016, 10:37) А ты в... 9.1.2016, 17:21
andreybelov Цитата(Dissa @ 9.1.2016, 17:21) И обогрев... 10.1.2016, 12:30
Шусман Блин , гениально . 9.1.2016, 16:03![]() ![]() |
| Текстовая версия | Сейчас: 29.11.2025, 21:13 |
| Разработка сайта: JetBrain, 2008 |