Здравствуйте, гость ( Вход | Регистрация )
17.9.2011, 15:37
Сообщение
#1
|
|
![]() Любитель ![]() ![]() ![]() ![]() Группа: Пользователи Сообщений: 266 Регистрация: 6.8.2011 Из: Киев,Ялта Авто:N150 SOHC 1.5 Пол: |
Ребята посоветуйте пару Сто в Киеве, хочу сигналку поставить ну лупят большую цену... 350-400 думаю через чур много для такой работы.. .
-------------------- |
|
|
|
|
|
![]() |
17.9.2011, 22:36
Сообщение
#2
|
|
![]() Авторитет ![]() ![]() ![]() ![]() ![]() Группа: Пользователи Сообщений: 508 Регистрация: 16.1.2009 Из: Павлоград Авто:Daewoo Nexia 1,5 16v Пол: |
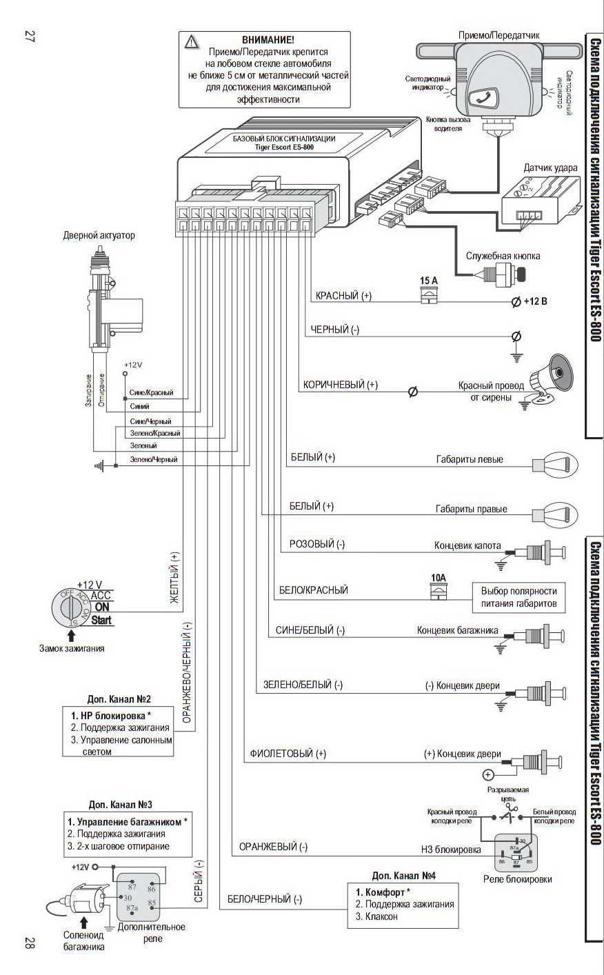
да там ничего сложного. вот например схема установки моей сигнализации. Ребенок разберется. Приводы в двери ставь , под руль блоки и по цветам соединяй провода.
-------------------- |
|
|
|
|
|
mandaber Помогите ребята, нужно СТО дешёвенькое? 17.9.2011, 15:37
Sergiy Цитата(mandaber @ 17.9.2011, 15:37) Ребят... 17.9.2011, 16:38
mandaber Цитата(Sergiy @ 17.9.2011, 16:38) сомнева... 17.9.2011, 16:42
FiRST888 А говорят сложная работа... даже не хотят за нее б... 17.9.2011, 18:01
WILL это что прикол такой? темы в юморе создавать. 17.9.2011, 19:21
FiRST888 Цитата(Sergiy @ 17.9.2011, 22:36) да там ... 17.9.2011, 22:40
Roitman Цитата(FiRST888 @ 17.9.2011, 23:40) А схе... 18.9.2011, 11:56
Sergiy нету у меня такой. Но думаю это гораздо проще чем ... 17.9.2011, 22:41
WILL ТС- тема перемещена в соответствующий раздел.
И в... 18.9.2011, 7:34
mandaber да конено, всё равно надо шарить что куда подключа... 18.9.2011, 12:08
WILL какая гарантия? сколько машина пробежала? Какая ма... 18.9.2011, 18:44![]() ![]() |
| Текстовая версия | Сейчас: 6.11.2025, 20:29 |
| Разработка сайта: JetBrain, 2008 |