Вообщем нужна подсказка, не работают противотуманки на нексии 20006г.
Мультиметром проверил на контактах перед птф-нет питания;
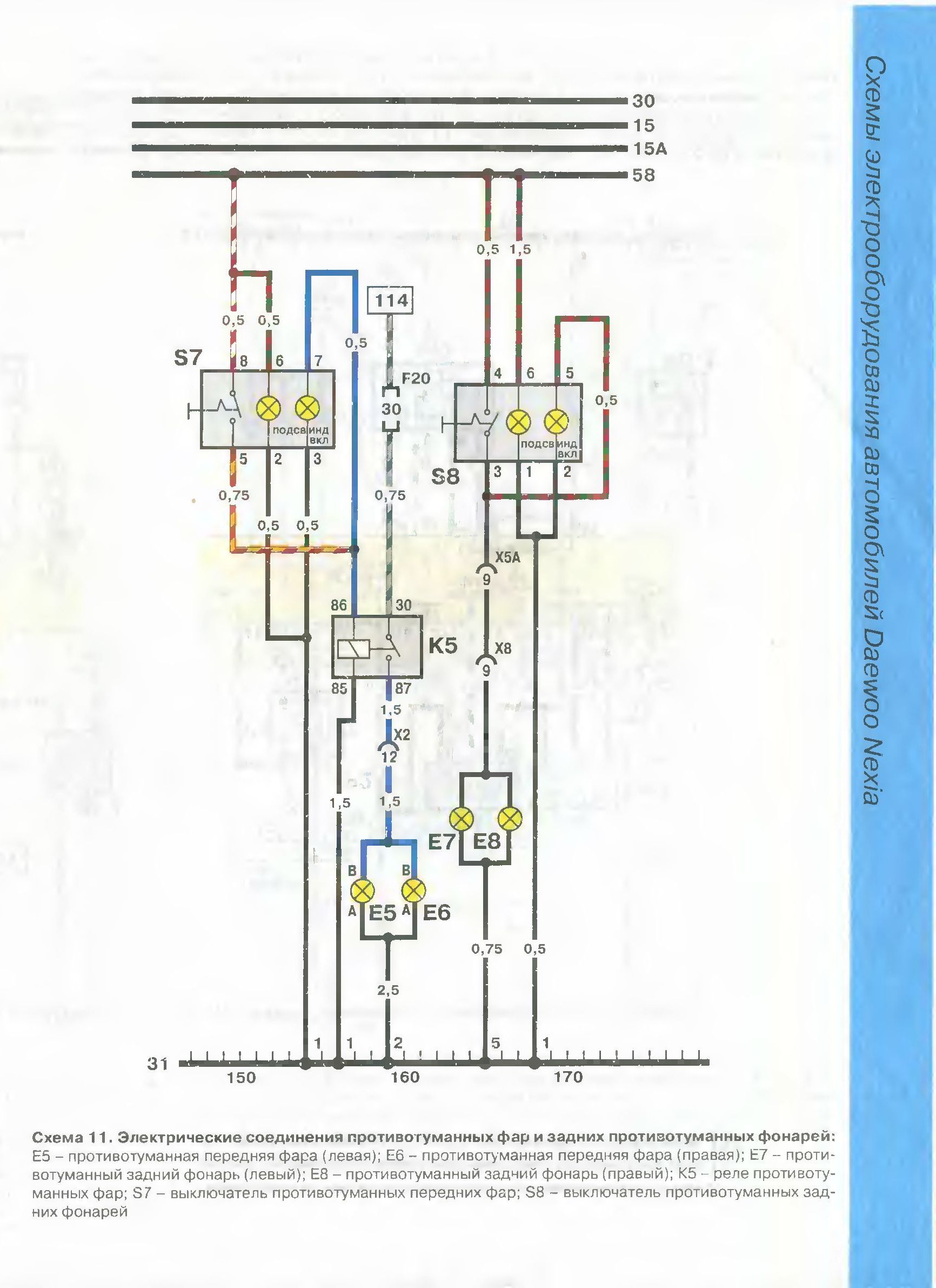
На кнопке птф диод загорается; Реле щелкает, при включении кнопки; предохранитель если сгорел, то будет ли работать диод на кнопке и щелкать реле? На фото, F20 это так понимаю он.
Не знаю где дальше "рыть", провода в жгуте с основными проводами пока не решился вскрывать, много гиммороя, да и определить провода от птф-не определю наверное. Где может быть обрыв и как его определить?
Если лампа на кнопки зажигается и реле щелкает, а нет напряжение на ПТФ, см. предохранитель F20. Он идет до силового контакта реле. Слаботочная часть работает, а на силовую напряжение не доходит.
Схема.
Нажмите для просмотра прикрепленного файла
Спасибо за совет, думал, что раз диод на кнопки горит значит предохранитель целый. Оказалось в колодке провод от контакта F20 отсоединился.
Теперь думаю какие лампочки поставить в птф, хочу ультра желтые, чтобы в тумане было хорошо видно. По заводу рекомендуют H3 27Вт, если поставить 55Вт или мощнее, что сгорит в первую очередь?
Цитата(Garagh @ 31.5.2017, 20:11)

По заводу рекомендуют H3 27Вт, если поставить 55Вт или мощнее, что сгорит в первую очередь?
55Вт. Н3. Мощнее не нужно. Цвет по вкусу
Нажмите для просмотра прикрепленного файла