Помощь - Поиск - Пользователи - Календарь
Полная версия этой страницы: Подключение ЭСП
Ukrainian NEXIA CLUB (Украинский Нексия Клуб) > Технический раздел > Электрооборудование
Леонн
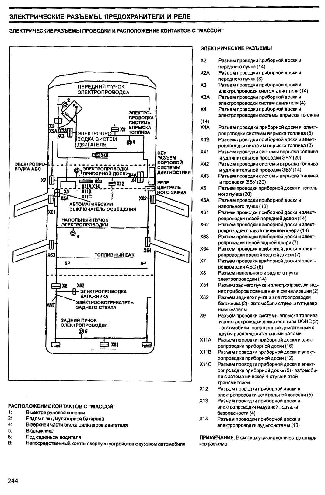
Купил ЭСП на 4 двери с разборки вместе с проводкой. Проводка заводская - но не пойму где она должна лежать в салоне между левой и правой стороной. Подскажите кто в курсе drinks.gif
roma
Цитата(Леонн @ 15.4.2012, 0:26) *
Купил ЭСП на 4 двери с разборки вместе с проводкой. Проводка заводская - но не пойму где она должна лежать в салоне между левой и правой стороной. Подскажите кто в курсе drinks.gif

Нажмите для просмотра прикрепленного файла
Леонн
Все понял. Спасибо!
Для просмотра полной версии этой страницы, пожалуйста, пройдите по ссылке.
Русская версия IP.Board © 2001-2026 IPS, Inc.