IPB

Здравствуйте, гость ( Вход | Регистрация )

 
Ответить в данную темуНачать новую тему
> Не работает задний левый стеклоподъемник
maxen
сообщение 16.9.2009, 10:08
Сообщение #1


Любитель
****

Группа: Пользователи
Сообщений: 276
Регистрация: 4.5.2009
Из: Kiev. Troechina Sity
Пол:



Вобщем такая проблемка. Началось все с того как я решил обработать двери до прихода зимы изнутри. rolleyes.gif Снял все карты,позаливал филенки обработкой,и тут замечаю что заднее левое(то что за водителем) стекло вниз опускается а вверх не едет. shok.gif Сначала такая ситуация была как при управлении с самой задней двери так и при управлении с передней водительской,а потом и с водительской двери перестала работать на опускание(на подъем темболее).Пробовал менять местами сами кнопочки на дверях с правой двери на левую-толку никакого.Перекидывал даже блок управления подъемниками(рабочий 100%)тот что на водительской двери(со служебной машинки rolleyes.gif )-и опять ничего. При обработке карт работал вроде аккуратно,никаких контактов не трогал,но еще раз подергал все контакты в дверях и опять ничего.В итоге удалось кое как закрыть(поднять) заднее стекло(посмотрел по мануалу схему подключения подъемников и кинул проводок с массы на один из контактов кнопки на дверях).Я в схемах не очень разбераюсь но помоему нету гдето толи" +" толи массы.Может у когото было чтото подобное?


--------------------
Перейти в начало страницы
Вставить ник
+Цитировать сообщение
intel
сообщение 16.9.2009, 13:47
Сообщение #2


Активист клуба
*******

Группа: Пользователи
Сообщений: 4961
Регистрация: 22.1.2008
Из: Харьков
Пол:



Цитата(maxen @ 16.9.2009, 11:08) *
Вобщем такая проблемка. Началось все с того как я решил обработать двери до прихода зимы изнутри. rolleyes.gif Снял все карты,позаливал филенки обработкой,и тут замечаю что заднее левое(то что за водителем) стекло вниз опускается а вверх не едет. shok.gif Сначала такая ситуация была как при управлении с самой задней двери так и при управлении с передней водительской,а потом и с водительской двери перестала работать на опускание(на подъем темболее).Пробовал менять местами сами кнопочки на дверях с правой двери на левую-толку никакого.Перекидывал даже блок управления подъемниками(рабочий 100%)тот что на водительской двери(со служебной машинки rolleyes.gif )-и опять ничего. При обработке карт работал вроде аккуратно,никаких контактов не трогал,но еще раз подергал все контакты в дверях и опять ничего.В итоге удалось кое как закрыть(поднять) заднее стекло(посмотрел по мануалу схему подключения подъемников и кинул проводок с массы на один из контактов кнопки на дверях).Я в схемах не очень разбераюсь но помоему нету гдето толи" +" толи массы.Может у когото было чтото подобное?

а не проще взять тестер или лампочку (контрольку) и проверить, чем провода безтолку перетыкивать - быстрей / правильней / и проще.


--------------------
Перейти в начало страницы
Вставить ник
+Цитировать сообщение
maxen
сообщение 16.9.2009, 14:29
Сообщение #3


Любитель
****

Группа: Пользователи
Сообщений: 276
Регистрация: 4.5.2009
Из: Kiev. Troechina Sity
Пол:



Цитата(intel @ 16.9.2009, 14:47) *
а не проще взять тестер или лампочку (контрольку) и проверить, чем провода безтолку перетыкивать - быстрей / правильней / и проще.

Вопервых я ничего не перетыкивал,а просто поподжимал все колодки какие были в дверях(их там пару штук).А во вторых на схеме в мануале я же говорил не сильно шарю,да и провода там по цвету с мануалом не совпадают.


--------------------
Перейти в начало страницы
Вставить ник
+Цитировать сообщение
Billy Bons
сообщение 27.9.2009, 16:09
Сообщение #4


Участник
**

Группа: Пользователи
Сообщений: 87
Регистрация: 26.11.2008
Из: Донецкая обл.
Авто:Nexia DOHC GL 2008
Пол:



Цитата(maxen @ 16.9.2009, 11:08) *
В итоге удалось кое как закрыть(поднять) заднее стекло(посмотрел по мануалу схему подключения подъемников и кинул проводок с массы на один из контактов кнопки на дверях).Я в схемах не очень разбераюсь но помоему нету гдето толи" +" толи массы.Может у когото было чтото подобное?

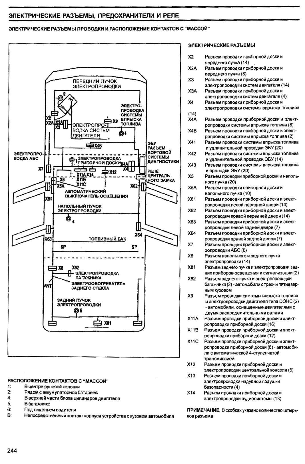
Если помогло подкидывание массы, то ее и не хватает.
Проверьте разьемы X61- контакты 3 и 5, X63 - 1 и 6. Там должна быть масса.
Без тестера или контрольки не обойтись. Провода могли быть на пределе излома в резиновых гофрах из двери в кузов, а когда их подергали при обработке отломились окончательно. При этом на вид провод целый, изоляция не повреждена, а внутри излом.
Эскизы прикрепленных изображений
Прикрепленное изображение
 
Перейти в начало страницы
Вставить ник
+Цитировать сообщение
maxen
сообщение 27.9.2009, 21:02
Сообщение #5


Любитель
****

Группа: Пользователи
Сообщений: 276
Регистрация: 4.5.2009
Из: Kiev. Troechina Sity
Пол:



Цитата(Billy Bons @ 27.9.2009, 16:09) *
Если помогло подкидывание массы, то ее и не хватает.
Проверьте разьемы X61- контакты 3 и 5, X63 - 1 и 6. Там должна быть масса.
Без тестера или контрольки не обойтись. Провода могли быть на пределе излома в резиновых гофрах из двери в кузов, а когда их подергали при обработке отломились окончательно. При этом на вид провод целый, изоляция не повреждена, а внутри излом.

Вот спасибо на добром слове,ато досих пор ежжу со снятыми картами.А можно узнать где именно находятся эти разьемы? idontno.gif


--------------------
Перейти в начало страницы
Вставить ник
+Цитировать сообщение
Billy Bons
сообщение 27.9.2009, 22:36
Сообщение #6


Участник
**

Группа: Пользователи
Сообщений: 87
Регистрация: 26.11.2008
Из: Донецкая обл.
Авто:Nexia DOHC GL 2008
Пол:



Цитата(maxen @ 27.9.2009, 22:02) *
Вот спасибо на добром слове,ато досих пор ежжу со снятыми картами.А можно узнать где именно находятся эти разьемы? idontno.gif

К сожалению точно сказать не могу, моя машинка без заводских стеклоподъемников, смотрю только по схеме.
Изходя из схемы, вероятнее всего Х61 - под крышкой боковины, там, где ручка открывания капота.
Х63 - похоже под облицовкой боковой стойки, в районе катушки водительского ремня безопасности.
Хотя могут быть и в дверях, не знаю. idontno.gif
Перейти в начало страницы
Вставить ник
+Цитировать сообщение

Ответить в данную темуНачать новую тему
1 чел. читают эту тему (гостей: 1, скрытых пользователей: 0)
Пользователей: 0

 



Текстовая версия Сейчас: 29.11.2025, 22:00
Разработка сайта: JetBrain, 2008