Здравствуйте, гость ( Вход | Регистрация )
29.4.2014, 12:16
Сообщение
#1
|
|
|
Новичок ![]() Группа: Пользователи Сообщений: 35 Регистрация: 31.10.2011 Из: Киев Авто:NEXIA Пол: |
Добрый день.
Когда машина постоит ночь, утром при запуске двигателя появляются звуки как будут проскакивает что-то и клацает в панели реле с предохранителями. Потом заводится, но с каждым днем все труднее и труднее. В течении дня потом заводится быстрее, но бывает все-равно при запуске проклацывает. Что это может быть? С стартером что-то? |
|
|
|
|
|
IgorR Проблемы при запуске двигателя 29.4.2014, 12:16
вильнюс Цитата(IgorR @ 29.4.2014, 13:16) Добрый д... 29.4.2014, 13:56
IgorR Цитата(вильнюс @ 29.4.2014, 14:56) может ... 29.4.2014, 18:38
Dissa Цитата(IgorR @ 29.4.2014, 19:38) а что та... 29.4.2014, 19:23
traffic Цитата(IgorR @ 29.4.2014, 19:38) --==Поко... 29.4.2014, 21:31
IgorR Цитата(traffic @ 29.4.2014, 22:31) У меня... 30.4.2014, 9:04
nac67 Цитата(IgorR @ 29.4.2014, 13:16) Добрый д... 29.4.2014, 14:05
Anatoliy Как зовут двигатель? 29.4.2014, 20:05
Bumzik Цитата(Anatoliy @ 29.4.2014, 21:05) Как з... 15.2.2021, 21:42
junker а у меня вчера здох акб конкретно, короче стартеро... 29.4.2014, 22:09
alex-gle двигатель по объему может и один. за то модификаци... 30.4.2014, 9:18
IgorR Цитата(alex-gle @ 30.4.2014, 10:18) ... 30.4.2014, 9:44
alex-gle вот значит столкнулся с таким фактом.
поворачиваю ... 7.1.2015, 8:31
traffic В мороз просто немного больше нагрузка.
Скорее все... 7.1.2015, 9:05
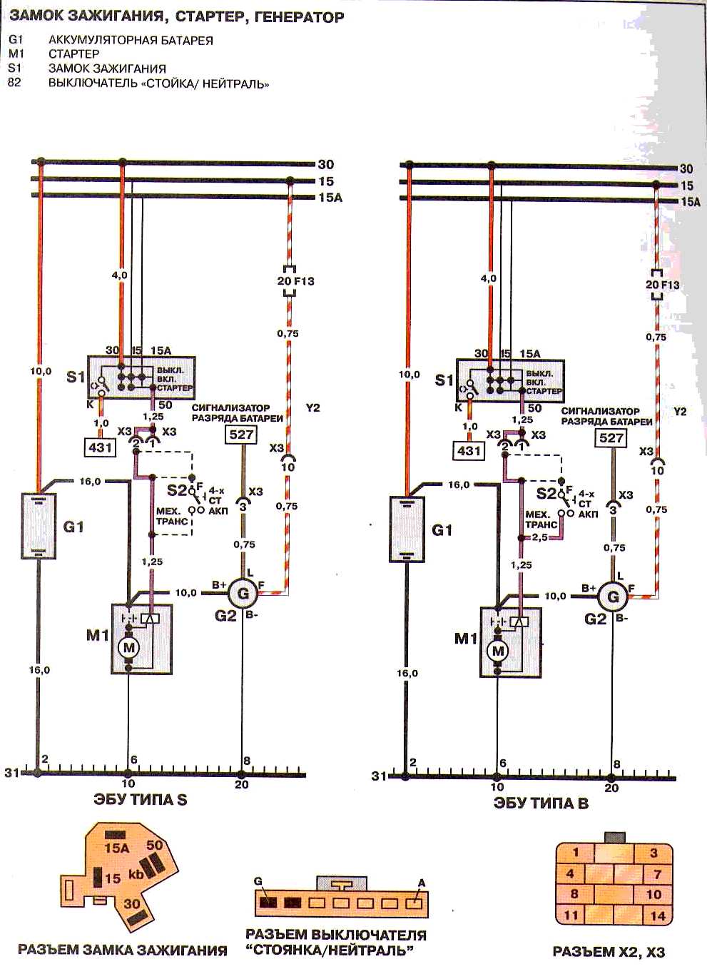
alex-gle кг замка-?. нонсенс.
они разгружены двумя релюхами... 7.1.2015, 9:39
Тур Поизучай. 7.1.2015, 10:09
alex-gle спасиб.
в разъеме х3 может..а может 15/30 которые ... 7.1.2015, 10:22
Тур На расстоянии найти неисправность проблемно.Потому... 7.1.2015, 10:26
alex-gle я тож так бы решил, но просто при подаче + на прям... 7.1.2015, 10:32
skarik78 Цитата(alex-gle @ 7.1.2015, 11:32) я... 4.8.2015, 10:30
Farki День добрый!
Я бы посоветовал куском провода з... 7.1.2015, 11:24
Bumzik Поменял я втягивающее и проблема с запуском и клац... 22.2.2021, 22:29![]() ![]() |
| Текстовая версия | Сейчас: 12.3.2026, 15:45 |
| Разработка сайта: JetBrain, 2008 |