IPB

Здравствуйте, гость ( Вход | Регистрация )

> Провода Задних Фонарей.
sahok660
сообщение 15.12.2013, 13:23
Сообщение #1


Участник
**

Группа: Пользователи
Сообщений: 87
Регистрация: 11.11.2013
Из: каховка
Авто:nexia
Пол:



всем добрый день. нужно проложить питание к стопам,чтоб все по заводскому было,но вот не могу разобраться.интересует откуда идет минус,с остальными вроде порядок.11 проводов на фишке и столько же лампочек. смотрел все по другой машине,но вот этот минус так и не нашел.
Перейти в начало страницы
Вставить ник
+Цитировать сообщение
 
Начать новую тему
Ответов (1 - 2)
roma
сообщение 15.12.2013, 15:32
Сообщение #2


Engineer
*******

Группа: Член клуба
Сообщений: 2518
Регистрация: 19.9.2008
Из: Kherson-->Nova Kakhovka-->Cherkasy-->Kirovograd-->Kremenchug-->Cherkasy
Авто:SUZUKI GRAND VITARA 2008
Пол:



Цитата(sahok660 @ 15.12.2013, 13:23) *
всем добрый день. нужно проложить питание к стопам,чтоб все по заводскому было,но вот не могу разобраться.интересует откуда идет минус,с остальными вроде порядок.11 проводов на фишке и столько же лампочек. смотрел все по другой машине,но вот этот минус так и не нашел.

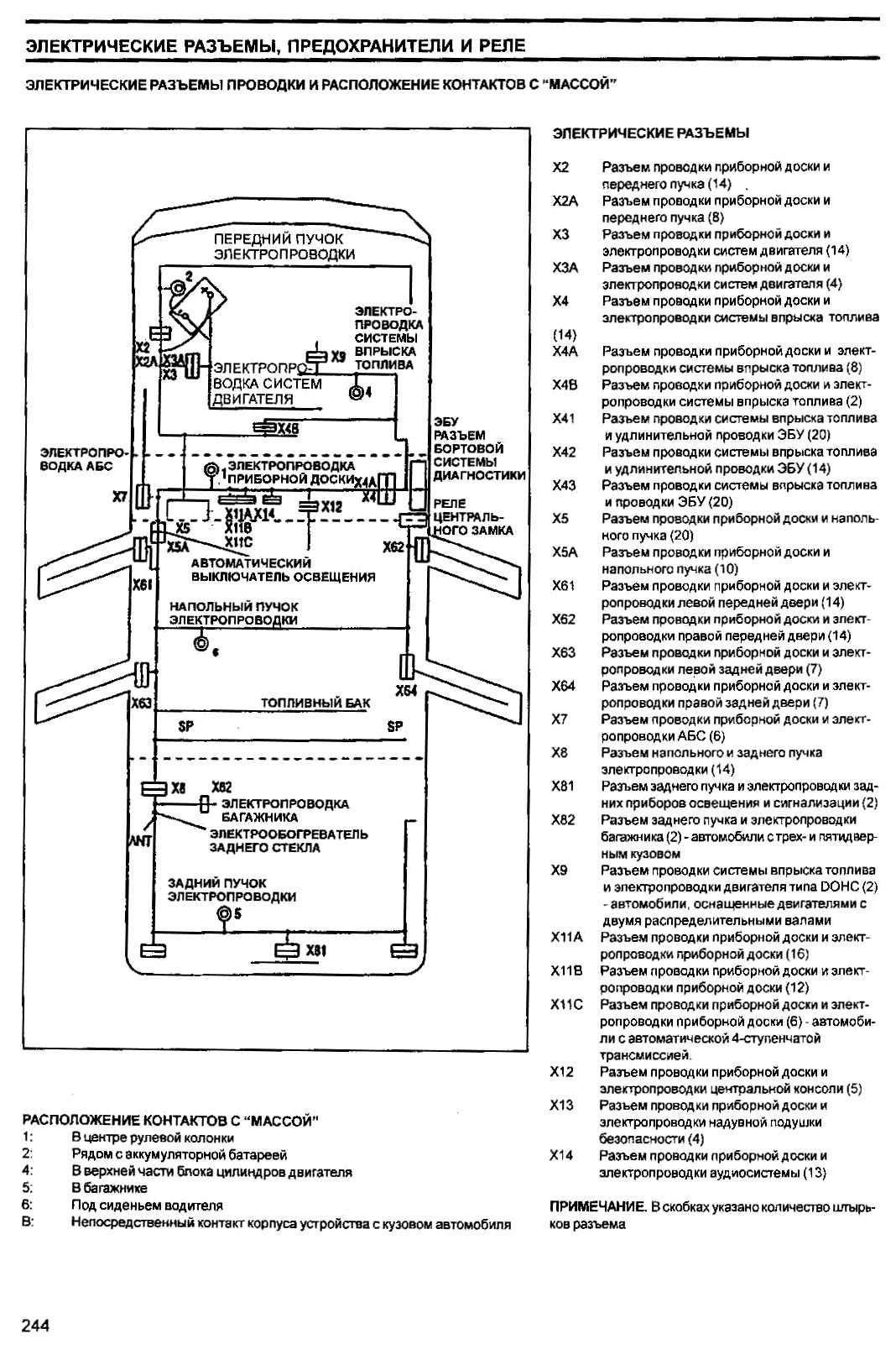
Ближайшая масса в багажнике, точка № 5

Прикрепленное изображение


--------------------
Упорство и прилежание лучше, чем беспутство и гений.
Перейти в начало страницы
Вставить ник
+Цитировать сообщение
sahok660
сообщение 15.12.2013, 16:40
Сообщение #3


Участник
**

Группа: Пользователи
Сообщений: 87
Регистрация: 11.11.2013
Из: каховка
Авто:nexia
Пол:



Цитата(roma @ 15.12.2013, 15:32) *
Ближайшая масса в багажнике, точка № 5

Прикрепленное изображение

спасибо,пол дня искал а там где на схеме показано и не посмотрел.с утра пойду делать.
Перейти в начало страницы
Вставить ник
+Цитировать сообщение

Ответить в данную темуНачать новую тему
1 чел. читают эту тему (гостей: 1, скрытых пользователей: 0)
Пользователей: 0

 



Текстовая версия Сейчас: 20.10.2025, 10:50
Разработка сайта: JetBrain, 2008